南通方圣石化设备有限公司主要开发生产S系列静态混合器、喷射器、减温器,VJG系列精细过滤器、SB系列泵用过滤器,以及消声器、视镜、阻火器、呼吸阀等九大类。
   静态混合器
   蒸汽加热设备系列
   动态混合设备
   过滤设备
   纸浆专用设备
   SKL型浆氯静态混合器
   浆氯分配器
   LH型氯水分散混合器
   LQ-1468型液氯汽化器
   LYZ型氯气逆止罐
   LP型氯化喷射器
   胺液回收器
   KAGZ型高效组合在线胺液过滤装置
   新型高效石化净化/聚结分离装置
   预过滤器
   硫封器
   填料式管道自动补偿器
   高效有机蒸汽吸附装置
   KDPB型低压脉冲喷吹袋式除尘器
   KDPB390系列低压脉冲长袋除尘器
   KDPB390系列低压脉冲长袋除尘器
   KDPB970系列低压脉冲长袋除尘器
   管用专用小型设备
   油罐附件系列
   煤气管道排水器
 

 南通方圣石化设备有限公司
 地址:启东市汇龙镇台角工业园区
 邮编:226200
 电话:0513-83639880
 传真:0513-83639099
 在线咨询:
 微信:15851380122
 微信:15365547782
 http://www.ntfssh.com
 E-mail:fs@ntfssh.com

产品介绍 首页 >> 产品介绍
LP型氯化喷射器
一、产品概述
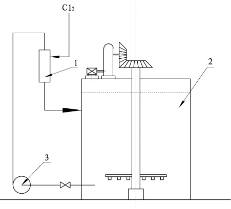
  LP型氯化喷射器是次氯酸盐单段漂系统漂液制备的专用设备,一般安装在氯化吸收槽的顶部。
二、工作原理
  石灰乳液由循环泵泵入VLP型氯化喷射器,经喷射器的喷嘴时速度很快,在真空室内产生真空度,将已气化的氯气吸入,并与石灰乳液一起进入混合管,充分混合后进到氯化吸收槽中。
三、优 点
  LP型氯化喷射器的优点是喷头形成的真空度足够大,液氯瓶中的液氯可以完全被抽净,混合效果好,吸收效率高。喷射器壳体采用钢衬聚全氟乙丙烯(FEP、F46模压)制成,喷头由聚四氟乙烯(F4)棒料加工而成,所以设备具有优异的耐腐蚀性能,保证用户的长期正常使用。
四、流程图
次氯酸盐漂液的制备
喷射式氯化吸收槽
1-喷射器 2-氯化吸收槽 3-泵
 
南通方圣石化设备有限公司 地址:启东市汇龙镇台角工业园区 邮编:226200 混合器|汽水混合器
电话:0513-83639880 传真:0513-83639099